Multichannel & Solenoid Drivers

具有电池反接和电池断开通道的汽车三相隔离器 MOSFET 驱动器

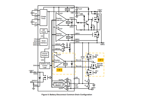
A89103

A89103 提供三个独立的栅极驱动器,可断开电机与其驱动电路的连接,从而允许辅助系统接管控制。该器件还包含用于电池断开和电池反向隔离的附加驱动器。

Product Details

Top Features

  • Five floating N-channel MOSFET drives
  • Maintains VGS with 100 kΩ gate-source resistors
  • Integrated charge pump controller
  • 4.5 to 85 V supply voltage operating range
  • Supports source-to-source and drain-to-drain battery MOSFET isolation
  • VCP and VGS undervoltage protection
  • 150°C ambient (165°C junction) continuous
  • Fully integrated diagnostics for safe motor phase and battery disconnect
  • Extensive programmable diagnostics    
  • Diagnostic verification
  • Automotive AEC-Q100 qualified

Part Number Specifications and Availability

设计工具